S70 1998 Diagrams. Xc70 V70r Xc90 2005 v70 2005 v70r 2005 xc70 2005 xc90. Volvo s80 wiring diagram netbook review com.

All Volvo S70 V70 I info diagrams provided on this site are provided for general information purpose only. Download Free Volvo S70 Manual 1998 Volvo S70 V70 Owners Manual PDF - Free Workshop Manuals Download and view your free PDF file of the 1998 volvo s70-v70 owner manual on our comprehensive online database of automotive owners manuals Volvo S70 Manual View and Download Volvo S70 owners manual online. The repair manual presents the Volvo C70 Volvo S70 Volvo V70 including special limited edition models with 20 l petrol engines.
Xc70 V70r Xc90 2005 v70 2005 v70r 2005 xc70 2005 xc90.
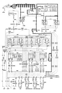
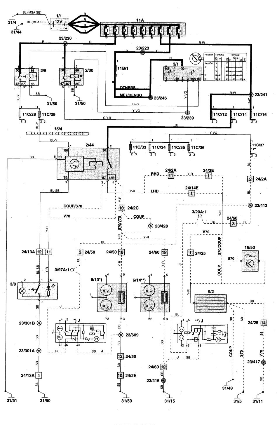
The following wiring diagram and electrical system schematics apply for Volvo S70 V70 and C70 Coupe 1998 models yearThis manual provides following information. 1984 cm3 23 l. 2001 volvo v70 xc. The S70s body style was overall more rounded compared to its predecessor.