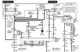
2002 Ford Ranger Parts Diagram. This is the reason why CARiD strives to make it as easy comfortable and affordable as possible for you to keep your 2002 Ford Ranger in tip top shape. Fuse box diagram fuse layout location and assignment of fuses and relays Ford Ranger North America 2001 2002 2003.

To save you time and money we gathered 2002 Ford Ranger auto body parts of the highest quality at economical prices all under one roof. This manual has loads of information an. Fuse box diagram fuse layout location and assignment of fuses and relays Ford Ranger North America 2001 2002 2003.
Most people attempting to find info about 2002 ford ranger parts diagram and definitely one of these is you.
2002 - 2011 Ford Ranger XLT 6 Cyl 40L. To save you time and money we gathered 2002 Ford Ranger auto body parts of the highest quality at economical prices all under one roof. View and Download Ford 2002 Ranger user manual online. 2005 ford ranger radio wiring diagram wiring solutions auto repair fix transmission shift problem ford 5r55e explorer buy frs20zrg parts diagram wire diagram 2011 ford ranger owner reviews and ratings obs ford truck loose steering column repair 2002 ford windstar wiring diagram b2network co unusual 2001 full gasket set head bolts for 02 08 ford ranger mazda b3000 v6 3 0l ford e 350 wiring.