1997 Isuzu Rodeo Wiring Diagram Park Lamp. Recently my son who owns the Rodeo reported that it was hard to shift out of Park. 1A6 HEATING VENTILATION AND AIR CONDITIONING HVAC Wiring Diagram D08RW060.

Related Manuals for Isuzu 1999 RODEO. If not the arrangement will not work as it ought to be. Recently my son who owns the Rodeo reported that it was hard to shift out of Park.
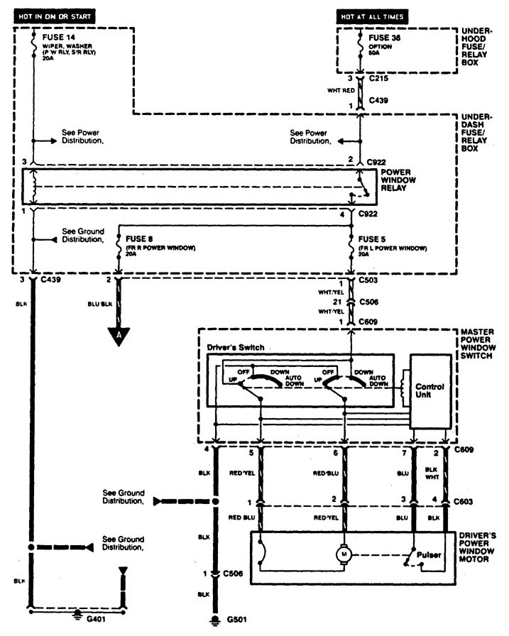
Isuzu Cars EWDs - Amigo Hombre Elf Pick-up Trooper.
It keeps shutting off even when its fuel tank is full. Isuzu Fuel Pump Diagram Wiring Diagram toolbox. Isuzu Cars EWDs - Amigo Hombre Elf Pick-up Trooper. This circuit and wiring diagram.