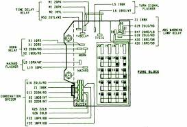
1996 Dodge Ram Fuse Panel Diagram. 1 - 5 of 5 Posts. Youll find these diagrams either on the panel for the fuse box in a service manual or online.

Identify the fuse connected to your problem circuit and pull it from the. 2G Dodge RAM - General Talk. Fuse box diagram Dodge Durango 2.
Identifying a Blown Fuse.
Fuse box diagram location and assignment of electrical fuses for Dodge Ram Ram Pickup 15002500 2002 2003 2004 2005 2006 2007 2008 2009. By continuing to use this site you consent to the use of cookies on your device as described in our cookie policy unless you have disabled them. 1996-1997 1 in the Instrument panel fuse box. Joined Dec 5 2007 3 Posts.